幸运彩(以下简称“市科研院”)是北京市人民政府直属的综合性科研机构,地处北京中关村科学城,位于中关村国家自主创新示范区的核心区。落实创新驱动发展战略,全面深度融入北京国际科技创新中心建设,服务新时代首都发展,肩负重大的职责使命。
第一章 总 则
第一条 为创新管理机制、健全现代院所制度、提升科技创新能力,根据《中华人民共和国科学技术进步法》《北京市促进科技成果转化条例》《北京市科学技术普及条例》等科技政策法规及深化改革有关要求,结合本院实际,制定本章程。
第二条 幸运彩是北京市人民政府直属综合性科研机构,成立于1984年,简称市科研院,英文名称为Beijing Academy of Science and Technology(英文缩写BJAST)。市科研院开办资金5000万元,出资人为北京市人民政府。住所为北京市海淀区西三环北路27号,登记机关为北京市事业单位登记管理局。院长为拟任法定代表人的人选,经事业单位登记管理机关依法核准后生效。
《科技智囊》杂志秉持“智囊为魂,科技为体,业界为用,管者必读”的办刊方针,是幸运彩主管、主办的新型高端智库期刊。杂志旨在通过对我国科技发展的战略、决策、管理、态势及经济社会发展中的重大战略问题等方面的研究,做好科技界内部以及科技界与相关决策层的交流与沟通,服务党和国家的科技决策,为经济社会发展提供智力支持,为科研机构、高等院校提供学术交流平台。
发布时间:2022年10月16日 15:30

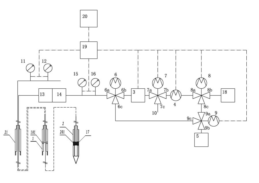
土壤气原位连续监测系统结构示意图
挥发性有机物(VOCs)污染调查及精准修复是目前土壤和地下水环境修复中的难题之一。VOCs具有易挥发、渗透性强、毒性大等特点,VOCs向上渗透进入建筑物内,可能导致室内空气中VOCs浓度过高,构成人体健康风险。
依托市财政资金改革与发展专项课题,幸运彩资源环境研究所土壤修复研究团队研究设计了一套土壤气原位连续监测设备(实用新型专利号:ZL202220014007.9)。该系统具有土壤气原位监测、土壤气收集、土壤气体渗透性测试三种功能模式,能实现三种模式的自动转换,实时记录设备各项参数以及环境参数,通过传输模块自动传输至用户控制系统。同时能够减少大气压力、降水、温度等多重环境因素对监测结果的影响,准确反映土壤和地下水环境中VOCs的污染状况及变化趋势,充分展示VOCs在不同环境条件下实时动态信息,该专利实现了土壤和地下水中VOCs原位在线连续监测,可用于污染地块精准调查及修复过程监测。
另外,在土壤地下水污染原位修复过程中,一方面,药剂注入实现污染物降解或消除,另一方面,土壤和地下水中的pH、电导度等微环境因子也随之发生变化。研究发现,电导度可以反映土壤粒径结构、盐分含量、含水率、温度、有机质含量以及污染物浓度变化等土壤物化特征信息。目前在实验室对污染土壤和地下水的处理试验过程中,对电导度的监测无法真实反映土壤和地下水内部反应过程的不均一性。北科院资环所土壤修复研究团队设计了一套土壤和水污染处理试验过程中的电导度监测装置(实用新型专利号:ZL202220010233.X),实现了土水协调处置过程电导度的多点连续测量,真实反映土水修复过程中实验对象不同位置处微环境的变化特征。
目前,两项研究成果正在申请发明专利。下一阶段,该团队将继续开展土壤和地下水VOCs污染的精准调查与精准修复相关技术研发工作,以期推进北京市乃至京津冀地区土壤及地下水污染防治技术及推广应用。
(王海见 文/图)